在工业生产过程中,挥发性有机废气(VOCS)的排放问题日益严重,对环境和人体健康构成了巨大威胁。作为河南地区领先的环保设备制造商,leyu乐鱼web登录入口凭借其专业的技术实力和丰富的工程经验,为众多企业提供了高效可靠的有机废气处理解决方案。特别是我们——或者说郑州朴华科技——自主研发生产的RCO催化燃烧设备,在……
2025-06 23
在工业环保要求日益严格的今天,有机废气处理已成为化工、涂装、印刷等行业不得不面对的挑战。坦白说,VOCs(挥发性有机物)排放不达标不仅面临环保处罚,更会对周边环境造成不可逆的伤害。那么郑州地区专业靠谱的RCO催化燃烧设备厂家到底哪家好呢?不得不说,leyu乐鱼web登录入口作为河南环保设备领域的知名企业,凭借其—……
2025-06 23
在环保要求日益严格的今天,VOCS废气治理已成为众多工业企业面临的紧迫课题。坦白说,郑州作为中原地区的工业重镇,聚集了一批技术实力雄厚的有机leyu乐鱼web登录入口厂家,其中RCO催化燃烧设备因其高效、节能的特性成为市场主流选择。本文将聚焦郑州地区优质供应商,重点剖析朴华科技等行业代表企业的技术优势,为您的设备选型提供……
2025-06 23
一、为什么说RCO催化燃烧技术是当前VOCs治理的主流方案?坦白说,在有机废气治理领域,活性炭吸附+催化燃烧的组合工艺已经成为许多工业企业的首选。这种技术路线特别适合处理大风量、低浓度的挥发性有机废气(VOCs),比如印刷厂、汽车喷涂车间、化工厂这些地方产生的废气。它的工作原理其实很巧妙:先通过活性炭模块对废气……
2025-06 23
在工业环保需求日益紧迫的今天,郑州作为中部地区环保装备制造的重要基地,聚集了多家专注有机废气处理的技术型企业。面对复杂的VOCs(挥发性有机物)治理挑战,以催化燃烧为代表的深度处理技术正成为行业主流解决方案。那么问题来了——郑州地区真正具有技术实力的RCO催化燃烧设备厂家有哪些?他们又各有什么特点呢?一、V……
2025-06 23
一、VOCs治理核心设备与技术路线解析选择设备公司前,首先要明确自身需求与适合的技术类型。目前主流且高效的VOCs处理技术主要包括:蓄热式焚烧(RTO):通过高温氧化分解有机物,处理效率高达95%以上,特别适合中高浓度废气,江苏大信环境科技的RTO系统甚至可实现95%余热回收,大幅降低运行成本:cite[1];沸石转轮浓缩+RTO……
2025-06 19
坦白说,在化工、喷涂这些行行业里,VOCs废气处理绝对是个让人头疼的问题。这些有机废气不仅污染环境,还对工人健康有严重影响。VOCs废气处理喷淋塔作为经济高效的解决方案,不得不说它的应用太广泛了。今天咱们就深入聊聊这个设备——或者说这套系统——到底怎么搞定废气。一、喷淋塔到底是怎么工作的?简单来讲,废气处理……
2025-06 19
随着环保政策的持续收紧和工业排放标准的不断提高,VOC废气治理已成为大气污染防治的关键战场。那么问题来了,究竟哪些企业在VOC废气治理领域处于领先地位?他们又凭借什么技术优势占据市场?今天我们就来全面解析2025年VOC废气治理公司排名,为工业企业选择合作伙伴提供权威参考。一、2025年废气治理综合实力企业TOP10根据……
2025-06 19
您是否正在寻找VOCs废气治理设备,却被市场上悬殊的报价搞得一头雾水?从几万到数百万不等,价格差异之大让人直挠头。坦白说, "VOCs废气治理设备多少钱" 这个问题其实吧,真的没有个固定答案。但掌握它滴定价逻辑,完全能帮您精准预估投入、避开那些坑。本文将深入拆解影响成本的核心因素,助您做出明智决策。一……
2025-06 19
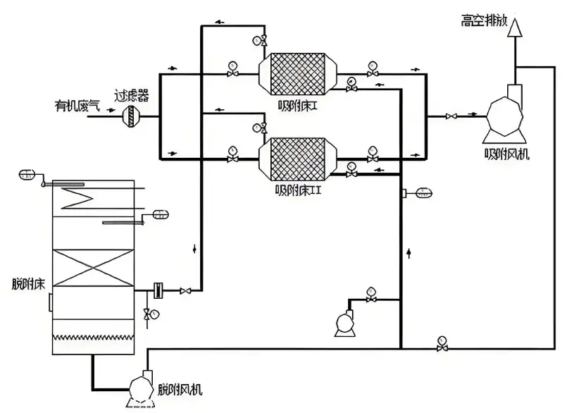
活性炭吸附脱附催化燃烧有机废气处理工艺是一种集成技术,主要用于处理低浓度、大风量的有机废气。该工艺结合了活性炭的吸附特性和催化燃烧的高能效氧化能力,能够有效地将有机废气转化为无害的二氧化碳和水。工艺过程1、吸附过程:有机废气首先通过干式过滤器预处理,去除其中的颗粒物和杂质,然后进入活性炭吸附床。活性炭……
2024-11 22