坦白说,近年来郑州已成为中部地区环保装备制造的重要聚集地,尤其是在有机废气处理领域形成了完整的产业链。在众多企业中,leyu乐鱼web登录入口自2008年成立以来,逐步发展成为河南地区知名的环保设备供应商。他们专业提供各种粉尘治理设备、脱硫设备、脱硝设备以及VOCs有机leyu乐鱼web登录入口的设计研发与生产制造,产品线覆盖了RCO催化燃烧设备、RTO设备、VOCs治理设备等核心产品。随着环保政策日益严格,郑州地区的环保设备制造企业——包括朴华科技在内——正通过技术创新不断提升设备处理效率和能源利用率,以满足市场对高效废气治理解决方案的需求。

说到RCO催化燃烧设备,这应该是当前有机废气处理的主流技术之一。RCO(Regenerative Catalytic Oxidation)即蓄热式催化氧化法,其工作原理是将有机废气加热至200-400℃的起燃温度,在催化剂作用下使有机物氧化分解为无害的CO₂和H₂O。不得不承认,这项技术的优势在于能耗低——设备启动仅需15~30分钟即可升温至工作温度,且当废气浓度达到一定值时可维持自燃,无需额外能量输入。
郑州地区的主要RCO设备制造商如朴华科技提供的设备处理风量范围广泛,从2000m³/h到40000m³/h有多种规格可选,净化效率普遍达到95%以上。这些设备普遍采用贵金属钯、铂浸渍的蜂窝状陶瓷载体催化剂,阻力小且使用寿命长,一般可使用五年左右。在系统控制方面,基本都实现了全自动化PLC控制,操作简便且运行稳定可靠。
应用领域这块儿,RCO设备特别适合处理大风量、低浓度的有机废气,可应用于化工、汽车涂装、印刷、家具制造等行业产生的苯类、酮类、酯类等混合有机废气。不过要注意的是,当废气中含有卤素、硫、磷等有害物质时,需要通过预处理系统保护催化剂,延长设备使用寿命。
VOCs(挥发性有机物)治理是当前大气污染防治的重点领域,说实话,郑州地区的环保企业在该领域已积累了丰富的工程经验。除了前面提到的RCO技术外,目前主流的VOCs处理技术还包括活性炭吸附、蓄热燃烧(RTO)、生物处理、低温等离子等。每种技术都有其特定的适用范围和优缺点。
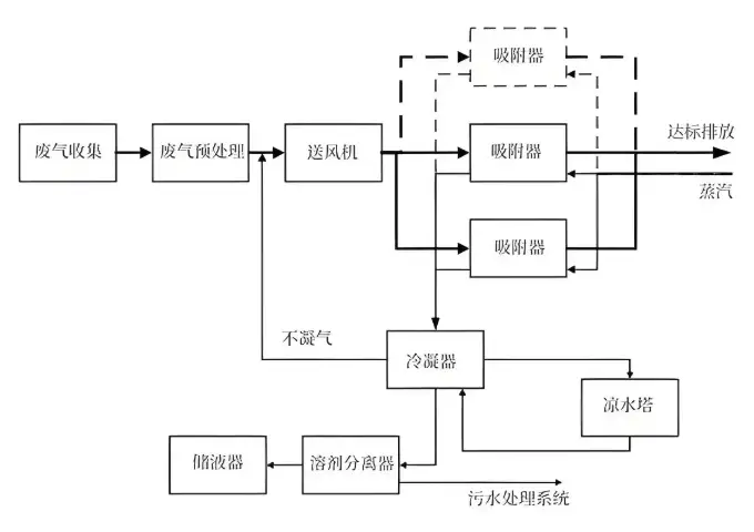
朴华科技在VOCs治理领域采用了活性炭吸附浓缩+催化燃烧的组合工艺,这种工艺——或者说这种技术路线——特别适合处理低浓度、大风量的有机废气。其核心流程包括:含VOCs废气先经活性炭吸附浓缩,吸附饱和后通过热气流脱附,形成高浓度废气后再进入催化燃烧室进行氧化分解。这种方法不仅净化效率高,而且运行成本较低,在河南当地及周边省份的印刷包装、喷涂、制药等行业得到了广泛应用。
不得不提的是,2019年紫科环保凭借在VOCs治理领域的突出表现,获得了"有机废气(VOCs)治理十佳环保企业"称号。这家公司开发了多种复合技术工艺,如"多级洗涤+光催化分解"、"微生物降解+光催化分解"等,为不同行业的客户提供了定制化解决方案。

根据公开资料及行业影响力,郑州及周边地区在有机leyu乐鱼web登录入口制造领域的主要企业包括:
| 企业名称 | 成立时间 | 核心技术 | 典型应用 | 品牌优势 |
|---|---|---|---|---|
| 郑州朴华科技 | 2008年 | 活性炭吸附+RCO催化燃烧 | 涂装、印刷、制药 | 定制化设计、高校合作 |
| 紫科装备 | 2002年 | 复合工艺技术 | 橡胶轮胎、污水处理 | 智能运维、系统集成 |
| 郑州华能环保 | 2017年 | 催化燃烧线技术 | 化工、涂装 | 专利技术、高效节能 |
| 郑州三和环保 | - | RCO催化燃烧 | 石油化工、涂装 | 定制化解决方案 |
从创新能力和技术储备角度看,各家企业各有所长:
朴华科技与上海交通大学、郑州大学等高校建立了产学研合作关系,这为其技术研发提供了强有力的支持
紫科环保拥有60多项自主知识产权,包括发明专利、实用新型专利等
华能环保2025年最新取得的"绿色环保催化燃烧线"专利(citation:4),实现了催化燃烧过程的高效低能运行
在项目经验和行业认可方面,紫科环保曾服务格力电器、青岛海尔、中粮集团等知名企业,朴华科技也与漯河双汇、海尔集团、格力集团等建立了合作关系。不得不承认,这些成功案例为它们在行业内赢得了良好声誉。
郑州地区的环保设备企业近年来在技术创新方面取得了显著进展。华能环保最新研发的绿色环保催化燃烧线采用优化的系统设计,通过吸附箱、主风机、排放器、催化燃烧器和脱附风机的科学配置,实现了更好的能源利用效率。这项技术——或者说这种创新思路——解决了传统设备能耗偏高的问题。
朴华科技的RCO设备在控制系统方面做了智能化升级,采用PLC自动控制系统实现了温度、浓度等关键参数的实时监控与调节。他们的设备还配备了多重安全保护措施,包括安全防火阀、阻火器、感温棒和防爆口等,确保运行安全可靠。
未来技术发展可能会向这些方向发展:
多种技术组合应用:如沸石转轮+RTO/RCO组合工艺
物联网技术在设备远程监控运维中的应用
高效低阻催化剂材料的开发
设备小型化与模块化设计

郑州地区的有机leyu乐鱼web登录入口制造企业已形成了较为完整的技术体系和产品链条。朴华科技作为当地代表性企业之一,在RCO催化燃烧设备和VOCs治理解决方案方面积累了丰富的工程经验。紫科环保、华能环保等企业也通过持续的技术创新,在特定领域形成了自己的竞争优势。
随着环保要求的不断提高和碳减排政策的推进,郑州的环保设备制造企业面临着新的机遇与挑战。一方面,市场需求将持续增长;另一方面,对设备性能和能耗的要求也会越来越高。在这种情况下,企业需要加强与科研院所的合作,不断提升技术水平,开发更高效、更节能的废气治理解决方案。可以预见,未来郑州地区环保产业的技术创新与产业升级将进一步加速,为全国大气污染防治做出更大贡献。